ÒøºÓ¼¯ÍŹÙÍø

ÖÐÎÄ
Espa?ol Deutsch Portugu¨ºs Fran?ais EN ÖÐÎÄ

WOER (002130): 0 0 (0%)

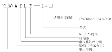
27.5kVÀäËõ»§ÍâÖÕ¶Ë

Ó¦ÓÃÁìÓò£º

Ó¦ÓÃÔÚµçÆø»¯Ìú·ÓÃ27.5kVÇ£Òý¹©µçϵͳÖУ¬×°ÖÃÔÚ27.5kVµ¥ÏཻÁ÷½»Áª¾ÛÒÒÏ©¾øÔµµçÀ»§Íâ¶ËÍ·²à£¬ÊµÏÖÓë»§Íâ¸ßѹµçÆ÷»ò×°±¸µÄµçÆøÅþÁ¬

ÏÂÔØÊÖ²á


1¡¢²úÆ·ÐÔÄÜÖª×ãGB/T28427-2012±ê×¼ÒªÇó¡£
2¡¢ÖÕ¶ËÖ÷ÌåÒÔÓÅÖÊÈë¿ÚÒºÌå¹è½ºÎª»ù²Ä£¬½ÓÄɸßθßѹÁ¦×¢É乤ÒÕ³ÉÐÍ£¬²úÆ·¾ßÓиߵ¯ÐÔ¡¢¸ß¿¹Ëº¡¢ÄÍÀÏ»¯¡¢¿¹µçÔΡ¢ÄÍÅÀµçµÈÓÅÒìÐÔÄÜ £»½á¹¹Éè¼ÆÓÅ»¯¡¢×°Öù¤ÒÕÓÅÒìÖª×ãµçÆø»¯ÌúÂ·ÌØÊ⹩µçÇéÐκÍÔËÐÐÌØµãµÄÒªÇó¡£

3¡¢ÖÕ¶ËÖ÷Ìå¼°·À»¤¹Ü²ÄÄÚÖÃÔ¤À©ÕÅÖ§³ÖÎװÖÃʱƾ֤ҪÇó´¦Öóͷ£ºÃµçÀ±¾Ìåºó£¬½«Ö§³ÖÎïÂÝÐý³éÈ¡¼´¿ÉËõ¶Ìѹ½ôÔÚµçÀÂÉÏ£¬ÏÖ³¡×°ÖÃÀû±ã¿ì½Ý¡£

27.5kVÀäËõ»§ÍâÖÕ¶Ëͼ½â.gif


Ö´Ðбê×¼GB/T28427-2012
¶î¶¨µçѹU0 (kV)27.5
¹¤ÆµÄÍѹ(5min)  (kV)124
¹¥»÷ÄÍѹ  (kV)250
48kVϾֲ¿·Åµçˮƽ£¨pC£©¡Ü5
ÀäËõÖÕ¶ËÖ÷ÌåÅÀ¾à (mm)¡Ý1300
ÊÊÓõçÀ½ØÃ棨 mm2£©150/185/240/300/400


QQͼƬ20190702103829.png

·µ»Ø